上海市重点用水企业水效领跑者典型示范案例①-电子芯片行业
近日,市经济和信息化委员会、市水务局联合公布了2023年度上海市重点用水企业水效领跑者,上海市7家重点用水企业获得荣誉称号,其中包括4家电子芯片行业企业,来看看有哪些企业吧!

案例一
上海华力微电子有限公司
单位概况
上海华力微电子有限公司(以下简称“华力微”)成立于2010年1月,位于浦东新区张江高科技园区高斯路568号,建有一条12英寸集成电路芯片制造生产线。华力微建立健全“党政同责、一岗双责、齐抓共管、失职追责”的生态环境保护责任制,制定用水管理制度,落实节水管理职责。为加强用水和节水管理,成立节水专项工作小组,推进节水工作。华力微积极开展节水型企业创建,目前已开展水平衡测试、用水审计及水效对标等工作,获评上海市节约用水示范(标杆)企业、上海市工业水重复利用优秀案例一等奖。
节水工作情况
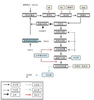
(一)废水选别回收项目
华力微高度重视节水工作,生产厂房设计之初秉承绿色、生态、文明的思想,同时基于能资源互助的理念,总结同类项目先进节水经验,并结合工厂实际建造各类回收水系统。同步建设选别回收系统,通过分质分流,及时对多种类回收废水进行筛选,精准回收,提高工艺用水的循环、回用率。

图1 企业废水回用系统示意图
(1)无机废水(RCL)回收系统
可回收无机废水先经过活性碳过滤器过滤,再经各类离子树脂交换器处理,出水后用于制备超纯水,年节水量达64万m³。


图2 无机回收水处理系统示意图
(2)有机废水(RCM)回收系统
可回收有机废水经过调节pH值后进入生化处理槽去除有机物,再经过加压气浮处理和多介质过滤器过滤处理,后输送至冷却塔和废气洗涤塔做补水回用,年节水量达22.60万m³。

图3 有机回收水处理系统示意图
(二)反渗透浓水(Brine-RO)回收项目
纯水处理机组制备超纯水的过程中会产生大量一级反渗透浓水。将其收集后通过反渗透处理工艺处理,再回用至前处理系统重新利用,达到提高产水率的目的,节水效益可达20.90万m³/年。

图4 反渗透浓水回收处理系统示意图
(三)节水管理
华力微建有动力中控FMCS管理系统,将用水水表和重点用水单元纳入中控系统,对厂内的水耗实时监控,并对水耗数据进行统计和分析,从而实现精细化管理,为运行优化控制及节水挖潜提供有力支撑。
企业持续开展节水技改工作,不断挖掘节约用水潜力。近几年完成了多项节水改造工作,在动力设备方面,通过提高循环冷却水浓缩倍数、优化洗涤塔清洗循环时间、夏季工况下新风空调增加冷凝水回收量以减少RO补水量等措施节约用水;在工艺设备方面,通过软水系统pH检测用仪表水再回收使用、工艺清洗关闭部分功能节水等措施节约工业用水。2023年全年节水量约1.50万m³。
(四)节水宣传
为加强企业员工的节能节水意识,规范员工日常的用水行为,华力微开展了丰富多样的节水意识宣传活动,制作公司卡通形象力宝动态表情包,开设《力宝讲环保》专栏进行环保知识宣导,其中第一期就以“节约用水”作为主题开展宣传。与此同时,华力微持续通过内网宣导节水相关知识,如“世界水日”“中国水周”主题宣传、全国城市节约用水宣传周主题宣传。另外,华力微积极组织技术人员开展节水培训相关活动,培养员工节水意识的同时,共同探讨节水优化方案,提升企业用水效率。


图5 企业节水宣传示意图
节水成效
华力微通过不断加强节约用水管理,在水效指标方面获得了显著的节水成效:2020-2022年华力微单位产品用水量均优于《2022年上海市用水定额修订(第一批)》中电子芯片(12英寸芯片)用水定额先进值,工业用水重复利用率、间接冷却水循环率、废水回用率均达到较高水平。
案例二
台积电(中国)有限公司
单位概况
台积电(中国)有限公司(简称台积电)是全球最大的专业集成电路制造服务公司,主要生产8英寸集成电路芯片,生产工序包括原料(硅片)投入、芯片制程(氧化、扩散、光刻、离子注入、刻蚀、CMP研磨等)、产品检测等。企业主要产品属于《国民经济行业分类》(GB/T 4754-2017)中C397电子器件制造行业。企业近三年8英寸芯片单位产品用水单耗分别为2.10m³/片、1.97m³/片、1.87m³/片,优于《2022年上海市用水定额(第一批)》中C397电子器件制造—电子芯片制造(8英寸)规定的2.20m³/片的先进值要求。
节水工作情况
(一)节水工艺改造
由于电子芯片生产行业的水量消耗较大,为善用每一滴水资源,台积电自建厂至今持续开展节水项目,强化中水回用、串联用水等水资源的重复利用,近几年开展的节水项目包括:含氟废水回用、含氨废水回用、化学研磨(CMP)废水回用、高阶有机废水(AOR)回用、清洁酸碱废水(DIR)回用、晶背研磨(BG)废水回用、反渗透系统(RO)浓水回用、纯水系统反冲洗系统回用、空调排水及冷凝水系统(MAU)废水回用、废气洗涤塔的排水回收利用等。企业根据上述中水的水质情况分别进行重复利用,如将水质较好的反渗透系统(RO)浓水、前道清洁酸碱废水(DIR)、研磨废水(CMP)处理后的清水作为超纯水系统的原水进行纯水制备,而水质相对较差的含氟废水、含氨废水、砂滤反冲洗水、研磨废水(CMP)处理后的浓水、高阶有机废水(AOR)作为冷却塔补水以及废气洗涤塔的洗涤用水;此外空调排水经处理后回用至空调系统,部分排水及冷凝水系统(MAU)废水作为办公楼冲厕用水等,生活废水回用处理后再用于绿化浇灌用水等。

图1 企业中水回用系统示意图
企业各套中水处理回用系统的具体情况如下所示:
(1)含氟废水回用
含氟废水回收处理系统的水源为低浓度的含氟废水,主要来源于生产工艺中氢氟酸清洗槽的排放废水、纯水清洗槽的冲洗水,以及其他含有氢氟酸的废水。含氟废水回收系统日均回收水量为534m³。
图2 含氟废水回收系统示意图

图3 含氟废水回收处理系统示意图
(2)含氨废水回用
含氨废水回收处理系统的水源为低浓度的含氨废水,主要来源于生产工艺中使用含氨化学品的冲洗废水、化学机械研磨后的冲洗水,以及其他含有氨的废水。含氨废水回收系统日均回收水量为449m³。
图4 含氨废水回收系统示意图


图5 含氨废水回收处理系统示意图
(3)反渗透系统(RO)浓水回用
企业纯水处理机组制备生产所用的超纯水过程中,产生大量浓水,企业将这部分浓水收集后作如下回用:①部分浓水回收至生产水箱中,用于重新制备超纯水,达到提高产水率的目的。②部分浓水排放至回用水箱Ⅱ,与其他水源混合后作为废气洗涤塔补水。反渗透系统(RO)浓水回收系统日均回收水量为2267m³。
(4)纯水的砂滤、炭滤反冲洗水回用
企业纯水制备的预处理工艺如砂滤、炭滤反冲洗过程中排放大量反冲洗污水,企业将这部分反冲洗水收集后经沉降、过滤处理后排放至回用水箱Ⅰ,与其他水源混合后作为冷却塔补水。纯水的砂滤、炭滤反冲洗水回收系统日均回收水量为510m³。
图6 反冲洗水回收系统示意图
(5)纯水的砂滤、炭滤正冲洗水回用
企业一期、一期扩充、二期的纯水砂滤、炭滤正冲洗水的水质相对较好,经处理后全部回用至12000m³和5000m³的工业水箱,用于重新制备超纯水。纯水的砂滤、炭滤正冲洗水回收系统日均回收水量为3530m³。
(6)化学研磨(CMP)废水回用
企业生产工艺中需要采用化学腐蚀和机械研磨的结合作用达到芯片表面全局平坦的目的,该工艺过程中会排放大量化学研磨废水,目前部分化学研磨废水已通过超滤、微滤、反渗透的方式处理后将制得的中水排放至纯水制备工艺的中间水箱,用于制备生产用的超纯水;而反渗透后的浓水排放至回用水箱Ⅰ,与其他水源混合后作为冷却塔补水。化学研磨(CMP)回收系统日均回收水量为206m³。
图7 化学研磨(CMP)废水回收系统示意图


图8 化学研磨系统排水回收处理系统示意图
(7)晶背研磨(BG)废水回用
企业生产过程中的晶背研磨废水中杂质含量较低,经浸没式平板膜处理后作为废气洗涤塔系统的补水串联利用。企业通过管网改造将晶背研磨废水排放至回用水箱Ⅱ,与其他水源混合后作为废气洗涤塔补水。晶背研磨(BG)废水回收系统日均回收水量为32m³。

图9 晶背研磨(BG)废水回收系统示意图
(8)高阶有机(AOR)废水回用
企业生产过程中的高阶低浓度有机废水中含有一定大量的去离子水(总排水量约1200m³/d),水量较大且水质较好,且具有较好的经济效益。企业通过管网改造将高阶低浓度和反洗水回收系统的产水,一同作为回收水进入回用水箱Ⅰ,用于冷却塔的补水水源,从而减少对自来水的耗用。高阶有机(AOR)废水回收系统日均回收水量为1312m³。
(9)清洁酸碱(DIR)废水回用
企业生产过程中需频繁对芯片材料进行多道清洗和漂洗,产生大量的清洁酸碱废水,该类废水主要为清洗漂洗废水,不同工艺段的废水水质略有差异,废水回用点情况如下:①后道漂洗用水的水质较好,不用处理即可回收至纯水制备工艺的中间水箱,用于重新制备超纯水。②中道漂洗废水水质仍可作为废气洗涤塔补水实现串联利用。经两道回收后剩余的清洁酸碱废水水质较差,处理成本较高,这部分废水直接排放。清洁酸碱(DIR)废水回收系统日均回收水量为6651m³。
(10)废气洗涤塔排水处理后重复利用
企业生产过程中会产生大量的酸性及碱性气体,需采用湿式废气洗涤塔吸收并经处理后纳管排放。由于企业内部设有大量的废气洗涤塔,补水总量达到2500~3000m³/天;企业建有一套废气洗涤塔自身排水重复利用系统,将废气洗涤塔排水经收集及超滤、反渗透处理后收集至回用水箱Ⅱ,废气洗涤塔主要采用自身排水经处理后的回用水和生产过程中收集的中水作为补水。废气洗涤塔排水处理后重复利用日均回收水量为1779m³。

图10 废气洗涤塔废水回收系统示意图


图11 废气洗涤塔排水回收处理系统示意图
(11)空调系统(MAU)废水回用
企业生产车间需要严格控制恒温、恒湿的环境,因此生产车间中需要大量空调加湿用水的同时也排放了大量的分机盘管回流排水及冷凝水,考虑到该部分的空调系统排水水质较好,仅含一定量的悬浮颗粒物,因此企业空调排水经沉降及砂滤处理后回用至三个用水点:①空调排水经过处理后大部分重新回用至空调加湿系统,回用至空调加湿系统;②作为办公楼洗手间的冲厕用水重复利用;③排放至回用水箱Ⅰ,与其他水源混合后作为冷却塔补水。空调系统(MAU)废水回收系统日均回收水量为730m³。
图12 空调排水回收系统示意图

图13 空调废水回收处理系统示意图
(12)生活废水处理后重复利用
生活废水经收集处理后重复用于绿化浇灌等。生活废水处理后重复利用日均回收水量为88m³。
(13)新反洗水回用系统
新反洗水回收处理系统的水源为超纯水前处理的多介质过滤器和活性炭过滤器的反洗废水该废水中含有大量自来水的颗粒物、胶状物、悬浮物等。该回收系统采用“UF超滤”的处理工艺,处理后的回用水目前用于冷却塔补水,后续等水质稳定后用于超纯水前处理补水。新反洗水回收系统日均回收水量为93m³。

图14 新反洗水回收系统示意图


图15 反洗水回收处理系统示意图
此外企业还投入资金约3000万人民币,采用多种节水措施,如超滤膜与逆渗透膜组应用于回收洗涤塔洗气废水、机械研磨废水与含氨氮废水、生物法应用于生活污水处理并将处理水应用于绿化浇灌、电去离子设备应用于空调冷凝水处理并回用、砂滤塔与多介质过滤塔清洗废水回用于冷却塔、活性炭与逆渗透膜工艺应用于含氢氟废水,以及逆渗透浓水回用于工业水箱。结合上述节水改造工作,日均自来水替代量约为1.8万m³,年自来水替代量可达657万m³,企业通过多种措施减少系统用水量,达到节水的目的。企业各项中水回用系统节水效益如下表所示:
表2 企业中水回用效益一览表

上述各项节水管理工作和节水整改项目的落实,节约了宝贵的水资源,收到了一定规模的节水效益。台积电近三年的中水回用情况如下表所示:
表3 企业近三年生产情况表

(二)智慧水务管理
台积电搭建了智能远传抄表系统,目前企业全部生产、生活用水表具均为远传水表。企业定期对抄录的数据进行用水分析,做好企业合理化用水情况的动态分析工作,每日自动取样分析化验水质指标。实现了生产线各不同区域的水量变化和走势的全面、实时掌控,从而形成企业内部用水节点网络漏损预警管控机制,提高了漏损响应和漏损点定位反应速度,提升用水效率,实现节水目的。

图16 企业智能水务系统示意图


图17 企业用水管理监控平台照片
(三)节水宣传
台积电(中国)有限公司为加强企业员工的节能节水意识,规范员工日常的节水行为,企业将利用各种宣传形式,广泛开展节约用水的宣传。企业结合世界水日的活动,在走廊张贴世界水日的节水宣传海报,时刻提醒员工和来访人员,节约用水。同时还在走廊采用多媒体的形式,介绍世界水日的由来、提出节约用水的倡议,起到了很好的宣传教育作用。


图18 台积电(中国)有限公司世界水日节水宣传
此外台积电近几年积极参加社会节水宣传等活动,将台积电的节水理念、节水方式推广到社会,为上海节水工作贡献自己的力量。

图19 经开区组织重点排污单位至台积电参观学习

图20 上海市生态环境局执法总队组织开展2021年第五期执法普法培训

图21 重庆市生态环境局两江新区分局于2023年5月来松江交流

图22 参加松江区环保集市宣传公司节水措施
节水成效
台积电通过不断加强节约用水管理工作,在单位产品用水量、万元工业产值取水量、间接冷却水循环率、废水回用率等方面获得了显著的节水成效,具体水效指标如下:
表4 重点用水企业水效指标表

案例三
上海晶盟硅材料有限公司
单位概况
上海晶盟硅材料有限公司专业从事研发、设计、生产6-12英寸单晶硅外延片。企业近三年单位产品用水量逐年下降,用水水平处于行业先进水平。(见下图)

图1 单位产品用水量变化图
节水工作情况
(一)POU回用项目
企业于2013年投资29.20万建设POU回收水1期工程,设计利用规模为300m³/天,1期系统自2013年初建成以来,累计节水量达41万m³。企业于2018年下半年又投资65万建设了POU废气回收系统2期项目,采用过滤、调节pH等工艺,将POU系统的水循环使用,设计利用规模为1000m³/天,2期系统自18年初建成以来,累计节水量达140万m³。企业于2022年又投资100万建设了POU回收水3期,设计利用规模为1500m³/天,3期系统自22年初建成以来,累计节水量达43万m³。企业的POU回收系统产生了显著的节水效益。

图2 POU回收系统
(二)清洗机淋洗水回收系统
晶盟硅2018年上半年投资92万建设了一套清洗机淋洗水回收系统,设计利用规模为400m³/天,本套系统自18年建成以来,累计节水量达28万m³。

图3 清洗机淋洗水回收系统
(三)智慧水务管理系统
企业安装智能远传流量计28台,具备瞬时流量、累计流量实时工控机采集、记录生成报表功能,极大地提高了用水管理效率。


图4 智慧水务管理系统界面
(四)节水宣传
企业利用各种宣传形式,包括在洗手间等张贴节约用水宣传标牌,在宣传栏张贴宣传海报,在公共场合放置节水宣传海报,同时利用开展会议等多种形式宣传节水知识,使节水工作深入人心,使得本企业员工树立节水意识,自觉规范用水行为,在实际工作中养成良好的节水习惯,为深入开展节水工作奠定基础。




图5 宣传图片
节水成效
晶盟硅通过不断加强节约用水管理工作,在单位产品用水量、万元工业产值取水量、间接冷却水循环率、工艺水回用率等方面获得了显著的节水成效,具体水效指标如下:

案例四
上海新康电子有限公司
单位概况
上海新康电子有限公司主要从事是半导体集成电路后道封装、制造、开发的企业和表面贴装半导体器件的封装和测试。生产的产品主要是表面贴装的功率电子器件,产品主要用于移动电话、计算机中的DC/AC变换器与负载开关。企业单位产品用水量1.01m³/万颗,优于《上海市用水定额(第一批)》(沪水务〔2022〕739号)电子器件(C397)中电子芯片封装测试(非存储类)通用值单芯片2.01m³/万颗的要求,水重复利用率达到了97.30%,处于行业先进水平。
节水工作情况
(一)智慧水务管理系统
上海新康电子有限公司建设用水在线监测系统,总投资45.50万元安装50套智能水表,将厂区内所有用水点纳入智能监控范围内。该平台采用自动化、信息化技术和集中管理模式,对单位的用水系统的设备、管路、消耗环节实施集中扁平化的动态监控和数字化管理,实现系统性节水的管控一体化。

智能系统上水水表界面

智能系统废水水表界面
(二)UF反冲洗水回用项目
2017年12月,上海新康电子有限公司投资15万元,将纯水机末端反渗透系统的浓水回用至反渗透前级砂滤和碳滤的预处理罐的反冲洗,通过软件程序控制,在前两次冲洗代替自来水,最后一道切回自来水最终反冲一次,日节水量约20m³。



砂碳滤罐反冲自动切换阀

就地逻辑控制自动反冲控制箱

回用水储水箱
(三)空调冷凝水回收利用
上海新康电子有限公司配有空调冷凝水回收装置,空调箱冷凝水通过管路回收至水箱,水箱再用到屋顶冷却塔进行使用。在夏季冷凝水多且冷却塔蒸发量大时,两者互补每天可节水5-8m³。

(四)工艺水回用
1.电镀漂洗废水回用
上海新康电子有限公司将电镀废水经处理后达到生产原水水质再重新进入生产工序进行回用,可大幅减少新鲜水的使用和末端污水的排放。企业年节水量约为7200m³,即可减少7200m³新鲜水的使用量和废水的排放量。

电镀漂洗废水处理工艺图




电镀漂洗废水回用设施

电镀漂洗废水回用水表
2.研磨废水回用
2023年企业新增研磨废水回用设施,该方案是将生产线的研磨废水去除其中的研磨产生的硅屑,然后将水回收至车间出水一级RO产水箱,作为二级RO制备补充水(截至2023年底设备处于试用状态),日节水量为48m³。另外企业计划在2024-2025年度启动新康电子研磨废水(二期)项目,研磨废水将汇集于沉降缓冲池(以下简称“沉降池”)。沉降池废水的上清液进入Dycera动态陶瓷膜机组,高精度分离水中微硅粉、其他悬浮物、胶体等杂质。出陶瓷膜的清水水质可满足RO进水的要求,经陶瓷膜浓缩的浆渣水进入集束机组进一步进行水渣的分离、浓缩。

研磨废水处理工艺


节水成效
上海新康电子有限公司通过不断加强节约用水管理工作,在单位产品用水量、万元工业产值取水量、间接冷却水循环率、工艺水回用率等方面获得了显著的节水成效,具体水效指标如下:
